ПРОЦЕСС СОРТИРОВКИ ВАГОНОВ НА СТАНЦИИ
Конференция: CCCXIII Студенческая международная научно-практическая конференция «Молодежный научный форум»
Секция: Технические науки

CCCXIII Студенческая международная научно-практическая конференция «Молодежный научный форум»
ПРОЦЕСС СОРТИРОВКИ ВАГОНОВ НА СТАНЦИИ
Аннотация. В данной статье рассмотрена сортировочная работа на станциях и мероприятия по ее улучшению. Был приведен улучшенный алгоритм автоматизации роспуска вагонов.
Ключевые слова: сортировка вагонов, автоматизация, железнодорожная станция, станционные операции.
Организованная работа на станции дает возможности преуспевать любым производственным процессам, без существенных временных затрат.
Важной составляющей работы железнодорожного транспорта является непрерывное и долгосрочное функционирование технических мероприятий. Автоматизированные установки вводятся в эксплуатацию для повышения эффективности технической работы. Постоянное развитие позволяет внедрять новые технологии в каждую выполняемую операцию, которая участвует в производственном процессе железнодорожного хозяйства.
Сортировка вагонов предназначена для расформирования и формирования различных категорий поездов. Процесс включает несколько этапов, которые отражены на схеме рисунка 1.

Рисунок 1. Этапы сортировочного процесса
Большинство сортировочных станций имеет одну сортировочную систему, но возможны и другие варианты: две системы (каждая система перерабатывает вагоны определённого направления) или несколько сортировочных систем.

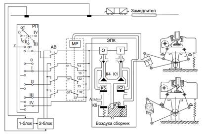
Рисунок 1. Схема автоматизированной системы роспуска вагонов
Был усовершенствован алгоритм управления и контроля устройств автоматики железнодорожной сортировочной горки и устройств управления телемеханикой. Традиционная классификация человеко-машинных комплексов, выделяя только две функции: «принятие решений» и «исполнение решений», включает следующие классы:
- Механические комплексы. Здесь машина участвует только во второй функции и не самостоятельно, а как усилитель механических усилий человека.
- Автоматизированные системы. Роль машины в данном случае существенно повышается: она в процессе функционирования реализует часть первой и практически полностью вторую функцию.
- Автоматические системы. В них участие человека исключено.
В новой системе координат (функций ЧМК) взгляд на описанную классификационную схему меняется, как и на их роль в производстве. Действительно, легко заметить, что движение вверх по описанной иерархии (от механических к автоматическим системам) осуществляется за счет потери части функций. Часто от них (функций) просто отказываются или переносят на внесистемный (вне процессный) уровень. Спектр объектов, охватываемый ЧМК, при таком движении сужается.
В результате экспериментальных испытаний, проведённых на сортировочных горках, автоматизации их работы и автоматизации работы механизма вагонного замедления на базе микропроцессорной системы управления устройствами телемеханики время ожидания вагонов на горке было сокращено до 5 секунд на один отцеп.





